Consulta de Produto
Nome:*
Empresa:
País:*
Endereço de E-mail:*
Telefone:
Conteúdo:*

Nosso site utiliza cookies para oferecer a você uma melhor experiência de navegação. Ao continuar a navegar no site, você concorda com o uso de cookies de acordo com nossa Política de Cookies.

O inversor INVT GD28-BK acelera a atualização das máquinas de incenso de canal duplo no Vietnã - INVT Electric Português

O inversor INVT GD28-BK acelera a atualização das máquinas de incenso de canal duplo no Vietnã

Hora de lançamento:2025-11-18
Quantidade de cliques: 414

Contexto

Com o rápido desenvolvimento da automação e da tecnologia inteligente, a tradicional indústria manual de incenso também começou a mudar. Como o equipamento central para a produção automatizada de vários produtos de incenso (incenso em bastão, incenso em espiral, incenso em bastão de bambu, etc.), as máquinas de incenso substituíram as operações manuais tradicionais por tecnologias mecanizadas e inteligentes, melhorando significativamente a eficiência da produção e a qualidade do produto. Em um ambiente de mercado cada vez mais competitivo, os fabricantes de máquinas de incenso precisam atualizar continuamente o desempenho do equipamento para atender à demanda do mercado por maior produção, qualidade mais estável e produção mais flexível.

Solicitação do Cliente

Um grande fabricante de máquinas de fazer incenso no Vietnã decidiu atualizar a máquina de fazer incenso de boca única original e desenvolver um equipamento de boca dupla para se adaptar às mudanças do mercado. O equipamento original de boca única usava o modelo INVT GD20-BK, mas a máquina de fazer incenso de boca dupla tem um processo mais complicado, e o cliente apresentou uma série de novos requisitos rigorosos:

* A precisão de aceleração deve atingir 0,01s para garantir a precisão do controle de movimento durante o processo de fabricação do incenso e garantir a qualidade da moldagem dos produtos de incenso.

* É necessário ter características de alta resposta dinâmica e desempenho estável, e ser capaz de manter operação estável durante a produção em alta velocidade para evitar falhas de produção e problemas de qualidade.

Integrar a lógica do processo de fabricação de incenso para tornar o fluxo do processo mais suave, reduzir o tempo de depuração e manutenção de equipamentos e melhorar a eficiência da produção.

* Aumentar a produção para atender às necessidades da produção em larga escala e melhorar a competitividade do mercado.

* Drive de motor CC integrado e função de proteção do motor CC para prolongar a vida útil do motor e reduzir os custos operacionais do equipamento.

Solução INVT

Em resposta às rigorosas exigências dos clientes, a INVT lançou a solução de inversor multi-terminal GD28-BK baseada no drive GD28. Esta solução possui as seguintes características:

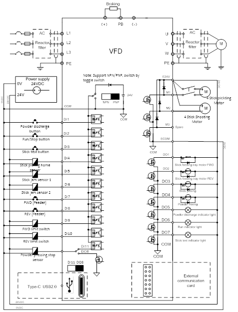
* Configuração avançada de terminais: Integrada com 11 entradas digitais (DI), 8 saídas digitais (DO), 2 terminais de controle de motor CCM e circuitos de proteção de hardware, pode atender aos complexos requisitos de controle da máquina de fazer incenso de boca dupla e alcançar controle preciso de cada link de produção.

* Integração de processos: O painel de controle integra o processo da máquina de fazer incenso, sem a necessidade de CLP adicional, o que simplifica a estrutura do sistema, reduz custos e melhora a confiabilidade e estabilidade do sistema.

* Adaptabilidade de entrada de ampla tensão: Com características de entrada de ampla voltagem, a faixa de tensão do barramento é de 150-400V, o que pode se adaptar ao ambiente de entrada de rede elétrica de baixa qualidade no mercado vietnamita e garantir que o equipamento possa operar de forma estável sob diferentes condições de rede elétrica.

* Posição de estacionamento fixa sem sensor: Um algoritmo especial é utilizado para remover o sinal do sensor de posição de estacionamento para alcançar o estacionamento sem sensor, reduzir o impacto da falha do sensor na produção e melhorar a confiabilidade do equipamento e a conveniência de manutenção.

* Ajuste flexível de saída: A saída pode ser ajustada de acordo com diferentes frequências, e a saída máxima pode atingir 580pcs/min - 590pcs/min para atender às necessidades dos clientes em diferentes cenários de produção.

20251014-02.png

Benefícios para o Cliente

* Economia de custos: Devido à lógica de processo integrada, não há necessidade de usar CLP, e os clientes economizam o custo de aquisição do CLP e os custos relacionados à integração e manutenção do sistema.

* Proteção do motor e redução de custos: Terminais de controle de motor CC integrados e circuitos de proteção de hardware reduzem efetivamente danos aos motores CC, diminuem os custos de manutenção e o tempo de inatividade, e melhoram a utilização abrangente do equipamento.

* Estabilidade de produção melhorada: Quando o sinal do sensor é instável, o inversor pode ajustar automaticamente para manter o ritmo do equipamento, garantir a continuidade e estabilidade da produção, e reduzir falhas de produção e problemas de qualidade causados por problemas de sinal.

* Vantagens do desligamento sem sensor: Algoritmo especial realiza o desligamento sem sensor, simplifica a estrutura do equipamento, reduz a taxa de falhas e melhora a confiabilidade do equipamento e a eficiência de manutenção.

* Aumento da produção: A produção máxima pode atingir 580pcs/min - 590pcs/min, o que representa uma melhoria significativa em comparação com o equipamento original de porta única, aumentando a competitividade dos clientes no mercado.

20251014-03.png

20251014-04-1.png

Conclusão

No projeto da máquina de fazer incenso de canal duplo, a máquina especial INVT GD28-BK atendeu plenamente aos rigorosos requisitos do cliente com seu excelente desempenho e soluções personalizadas. A adaptabilidade do controle de software do inversor foi totalmente testada, e a configuração do sistema atende plenamente aos requisitos de uso no local. A aplicação bem-sucedida deste projeto não apenas reflete a capacidade de resposta rápida e a força técnica da INVT no desenvolvimento personalizado, mas também fornece uma solução confiável para a produção automatizada da indústria de fabricação de incenso. No futuro, a INVT continuará a defender o conceito de inovação, fornecer aos clientes produtos e serviços de alta qualidade e promover o desenvolvimento automatizado e inteligente.

Produtos relacionados recomendados
Consulta de Produto
Nome:*
Empresa:
País:*
Endereço de E-mail:*
Telefone:
Conteúdo:*

Nosso site utiliza cookies para oferecer a você uma melhor experiência de navegação. Ao continuar a navegar no site, você concorda com o uso de cookies de acordo com nossa Política de Cookies.